Arama butonu
Bu konudaki kullanıcılar: 1 misafir, 1 mobil kullanıcı
9
Cevap
2382
Tıklama
0
Öne Çıkarma
Mazotu ısıtmak
N
11 yıl
Binbaşı
Konu Sahibi

Henüz tasarı aşamasında olan bir planım var.
Eski model dodge s100 pikabımız var, 2500 dizel motor... Motora gelen yakıtı ısıtıp genleştirebilirsek performansın artabileceğini ve yakıtın düşebileceğini düşündük. Mazotu ısıtmak içinde lpg regületörü kullanmayı düşünüyorum. Lpg regületörünün içini mazotun rahatça akabileceği gibi ayarlayıp kalörifer hortumundan alacağım sıcak su ile mazotu ısıtmayı düşünüyorum. Yani regulatörün Lpg giriş çikışından mazot girip çıkacak ve regülatördeki sıcak su ile ısınacak.

Tabii motor ustalarına saçma sapan bir fikir gelebilir ama amöterce akla gelmiş bir düşünce.

Bu sistemi uygularsak sıkıntı oluşur mu, sıcak mazot daha erken yanarak motorun vuruntulu çalışmasına neden olabilir mi?

Veya başka ne gibi sıkıntı oluşturabilir....

Fikirlerinizi alabilir miyim?

Not:Yeni araçlarda anlık ısıtma sistemi zaten var ama bizim dodge de yok...



_
11 yıl
Yarbay

deneme yanılma yöntemiyle önceden test ortamı sağlayabilirsiniz.

öncelikle mazot deposuna giden hortumu pompadan söküp, kapağı delinmiş içinde mazot olan şişeye monte ediyoruz.
şişenin üstünde -ölçülü- çizik şeklinde hacim değerleri olmalı ki, tüketimi sayılsal değerlere dökülebilsin. yani şişenin üstünü cetvelle 1'er cm kalemle çiziyoruz.

< Resime gitmek için tıklayın >

aynı yol ve kullanım şartlarında belirli bir güzergahta aracı turlayıp durup ne kadar mazot yakmış ölçüyoruz.

ikinci test olarakta yine aynı şişeye aynı miktarda mazot doldurup kaynamış su dolu bidonun içine benmari usulü salıp, testi tekrarlıyoruz.

< Resime gitmek için tıklayın >


Bu mesaja 1 cevap geldi.
N
11 yıl
Binbaşı
Konu Sahibi

Yorumun içis sağol, en iyisi deneme yanılma galiba...



7
11 yıl
Binbaşı

ısıninca ne kazanıyo mazot? 1.3 mjet dizel motorun yakıtı ısınmasın diye soğutucu koyulmuştur.



< Bu ileti mobil sürüm kullanılarak atıldı >
Bu mesaja 1 cevap geldi.
N
11 yıl
Binbaşı
Konu Sahibi

astra 1.3 dizel aracım vardı yeni sattım, multijet motordu o da ve yıllarca kullandım, mazot soğutucu diye birşey duymadım, aracı çalıştırırken kızdırma bujilerinin lambasının sönmesini bekliyorsun.... eski doçlarda bu sistem olmadığı için zaten bu projeyi düşündük...

Yorumunuz için teşekkirler...


Bu mesaja 1 cevap geldi.
O
11 yıl
Yarbay

mazotu radyötörün üst tarafından geçirerekte ısıtabilirsiniz demir bir hortumla.


Bu mesaja 1 cevap geldi.
N
11 yıl
Binbaşı
Konu Sahibi

quote:

Orijinalden alıntı: ozgur_gs_91

mazotu radyötörün üst tarafından geçirerekte ısıtabilirsiniz demir bir hortumla.

Bu da mantıklı... Teşekkürler...


Bu mesaja 2 cevap geldi.
N
11 yıl
Binbaşı
Konu Sahibi

Bu arada mazot soğutucuyu da araştırdım..

Alıntı:
Soğuk havalarda mazot sıcaklığının yüksek oluşu; hem motor ömrü, hem de performansı açısından yararlıdır. Bu sebeple özellikle kamyonlarda soğuk havalarda motorun daha çabuk ısınabilmesi için egzoz gazından faydalanarak yakıtı ısıtan sistemler vardır.

Sıcak havalarda ise yakıt sıcaklığının yüksek oluşu motorda ciddi güç kaybına sebep olmaktadır. Öyle ki yüksek mazot sıcaklığı 75 beygirlik bir dizel motorda 5 beygir gücüne kadar kayıp yaratabilmektedir. Bu sebeple yakıt soğutucu sistemlere de ihtiyaç duyulmaktadır.


Sistemi kış için düşündüğümüz için yararlı olacağını düşünüyorum, yazın iptal edebileceğimiz şekilde yapılabilir....



O
11 yıl
Yarbay

yanlız kızdırma bujisi yanma odasının sıcaklığını arttırıyo mazotu ısıtmakta alakalı bir durumu yok. Lpg li araçlarda dışarıdan hava alma yerini kapatıp egzoz manifoldundaki sıcak havayı kullanırlar sizde soğuk havada söyle birşey yapabilirsiniz.



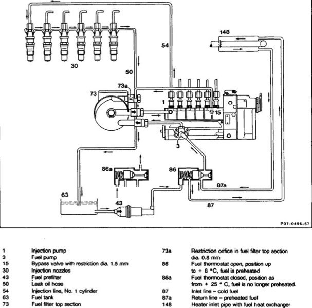
B
4 yıl
Yarbay

Eski Mercedes dizellerinde termostatla kontrol ediliyor.

< Resime gitmek için tıklayın >



< Bu ileti mobil sürüm kullanılarak atıldı >

DH Mobil uygulaması ile devam edin. Mobil tarayıcınız ile mümkün olanların yanı sıra, birçok yeni ve faydalı özelliğe erişin. Gizle ve güncelleme çıkana kadar tekrar gösterme.